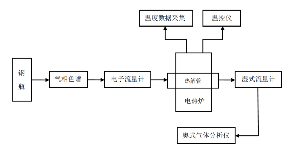
论文题目:内蒙古多伦褐煤慢速升温热解的实验研究 论文作者:陈永发 论文时间:2014年6月 论文摘要: 搞好褐煤的加工及综合利用,实现褐煤产业的可持续发展实现褐煤产业的可持续发展,对中国民经济的可持续发展,建设节约型社会,保证国家能源安全具有很大意义。而褐煤热解技术将资利用效率放在首位,对褐煤的提质和综合加工利用很有意义,作为洁净煤技术领域的专门技术受到全世界的关注。 本论文利用自制的可控温加热炉使其慢速升解内蒙古多伦褐煤。研究了本论文利用自制的可控温加热炉使其慢速升解内蒙古多伦褐煤 。研究褐煤在慢速热解下气、液固三相随着温度的上升其产率和性质变化。研究发现随着温度的升高气体析出速率整体呈现先增后降的趋势,液体产量的重量随着温度的升高而逐渐增多,随着温度的升高固体半焦中的硫、氮、氢的百分比都在减小,而碳的百分比逐渐增多。 本文通过对褐煤慢速热解的研究,不仅进一步研究了有关于煤热解的反应特性,也为地下煤气化提供了数据支持与理论依据。有利于地下煤气化技术的进一步发展。
 |